科技创新与应用

科技创新与应用

2026年03期
  • 收藏
收藏成功
微博 空间 微信
《城市管理与科技》杂志是由北京市市政市容管理委员会主管,北京市市政管理委员会信息中心主办的在全国公开发行的行业性综合期刊...     展开

类型

旬刊

类别

学术
定价
促销信息
全年订阅更优惠!
¥30.00 ¥18.00
目录

创新前沿

核反应堆屏蔽泵故障检测仪研制
摘要:屏蔽泵是核反应堆系统的关键设备,由于缺乏有效的故障检测手段,往往导致设备不能运行才知道故障的存在,严重威胁核反应堆的安全运行。该文针对核反应堆屏蔽泵,首先分析屏蔽泵结构特性和工作原理,在此基础上分析屏蔽泵的典型故障模式,确定采用振动传...
基于超声波的汽车周边环境盲区感知系统研究
摘要:安全智能驾驶是提升生活质量的重要目标。传统车辆在驾驶过程中常存在视觉盲区,尤其当驾驶员集中注意力于前方道路时,视野受限可能导致换道时的安全隐患。因此,研究聚焦于探讨超声波系统在高速行驶情况下如何有效检测这些盲区。开发一套系统,通过LE...
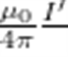
柱坐标下毕奥-萨伐尔定律及其应用
摘要:由毕奥-萨伐尔定律的微分形式出发,详细推导柱坐标系下的毕奥-萨伐尔定律形式,并利用该形式计算有限长载流直导线,载流圆线圈,无限长载流圆柱面等具有轴对称性的载流导线在空间中产生的磁场分布。结果发现,对于具有轴对称性的载流导线,用柱坐标系...
智慧停车楼项目绿色低碳建设运营探究
摘要:中交智慧停车礼嘉片区停车楼项目展示了在绿色低碳建设与运营方面的实践。该项目不仅有助于减少碳排放、缓解城市环境压力,还能提高能源利用效率,促进城市的可持续发展。该文详细介绍项目概况、绿色低碳建设思路和目标、专项方案、碳减排量测算、预期减...
储能技术在内蒙古新能源电力系统中的应用研究
摘要:储能技术是支撑新能源电力系统稳定运行的核心技术,具备响应速度快、调节精度高、环境适应性强等特点。该文系统阐述储能技术的基本内涵、分类原理及在新能源电力系统中的应用场景,重点分析内蒙古地区物理储能(先进压缩空气储能、新型抽水蓄能)电磁储...

众创空间

基于时域反射技术的风机叶片防雷接地故障快速检测系统
摘要:为解决风力发电机组叶片防雷引下线因断裂、接触不良等故障导致的防雷系统失效问题,并克服传统电阻测量法需停机拆卸、效率低下的不足,设计并开发一种基于时域反射技术(Time Domain Reflectometry,TDR)的便携式快速检测...
基于2017版图示的CASS软件符号库二次开发研究
摘要:该文是关于2017版图示的CASS软件符号库的二次开发工作。该文首先介绍CASS软件的必要性能及符号库的意义。然后对二次开发程序进行阐述,其中包括对原符号库的解读及改写方法,也介绍在实际的需要下创造符号库的方法。在文章的主要部分着重介...
全地形越障运送智能机器人设计
摘要:该设计以STM32微控制器为核心构建智能机器人系统,创新性地整合多模态传感技术实现复杂地形下的自主导航与物资运输功能。硬件架构设计方面,首先研制具有动态补偿特性的四轮独立悬挂底盘,通过弹性模量可调的聚氨酯减震构件实现20mm 台阶的平...
面向电力营销的深度挖掘算法设计与应用
摘要:随着当前经济与技术的迅速发展,电力用户的用电行为呈现出前所未有的多样化趋势,需求模式日益多元且变化迅速。为有效应对这一市场变革,电力企业亟需转型升级,采用创新的营销策略,以精准匹配用户需求、提升服务质量并增强市场竞争力。针对传统电力营...
基于STM32微控制器的智能给药箱系统设计与实现
摘要:针对老龄化社会背景下身患慢性病的老年人在服药期间经常存在漏服、错服、多服现象,为避免用药不当,开发了以STM32F103C8T6为核心的智能给药箱系统。系统采用分层架构设计、步进电机驱动机构、多模态传感器网络与物联网通信技术,实现药物...

实验报告

改进YOLOv8的高压输电线路轻量化绝缘子缺陷检测算法
摘要:高压输电线路中绝缘子的缺陷诊断是电力巡检的一项重要任务,对保障电力传输的可靠性与安全性具有重要意义。该文使用卷积共享的方式来改进YOLOv8网络的检测头网络,提出一种轻量化绝缘子缺陷检测算法。该文提出的共享卷积检测头网络能让3个检测头...
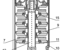
不锈钢深井潜水电泵拉紧件设计原理及应用
摘要:该文明确指出是为提高多级深井潜水电泵的泵效率及提升国内水泵的竞争力,作者采用创新和优化的设计方法来改进拉紧件,并且通过理论计算和拉伸试验相互验证,成功解决深井潜水电泵级间泄漏的问题,从而减少泵的容积损失,提高泵效率。该文强调通过整个设...
万益大桥拼宽技术研究
摘要:高速公路建设是国家经济发展的基础,如今国家公路网已趋于完善,已建公路改扩建成为当下重点项目研究点。为研究桥梁上部结构的梁体拼宽后应力分布情况,该文基于实际项目模型,通过分析鼻端分叉桥梁拼宽后有限元模型来对比分析不同梁片在拼宽后的本构关...
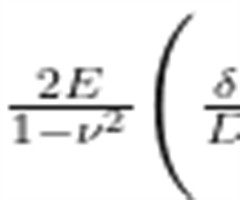
叠合构件结合面缺陷对其受力性能的影响研究
摘要:叠合构件作为装配式建筑中的重要组成部分,其结合面的质量直接影响到构件的整体受力性能。该文通过室内简支静载试验,研究5块不同缺陷比例与分布的叠合楼板,分析结合面缺陷对其开裂、挠度及变形等受力性能的影响。研究结果表明,结合面缺陷会显著降低...
港口铁路大功率灯塔设备远程智能控制技术研究
摘要:该文针对港口铁路大功率灯塔设备的智能化监控需求,提出一套完整的远程智能控制技术体系。通过构建基于多传感器融合的自适应调光系统、分布式远程监控网络、智能能耗管理算法、多参数故障预测模型以及高可靠安全通信协议,实现对港口灯塔设备的精准控制...
多源数据融合在智慧水务系统中的应用
摘要:针对植被密集区域无人机倾斜摄影测量构建三维实景模型的技术瓶颈,该研究创新性地采用便携式背包激光扫描系统与无人机倾斜摄影测量协同作业的方案,在南京市马群新街开展实证研究。实验数据表明,2种点云数据融合后的配准误差控制在 3mm 以内,完...
水质测量仪在雨水中典型重金属污染物检测中的应用探讨
摘要:城市雨水重金属污染因污染面源广、累积性高而威胁水环境安全。针对传统实验室检测耗时长、成本高的局限性,该研究以铅(Pb)、镉(Cd)、铜(Cu)、锌 (Zn) 为目标污染物,比较便携式水质测量仪、在线水质监测系统和实验室原子吸收光谱仪在...

研究视界

大语言模型在软件测试方面的研究综述
摘要:随着大语言模型(LLMs)技术的快速发展,其在软件测试领域的应用潜力日益凸显。该文阐述LLMs推动测试范式革新的背景与意义。从Transfomer架构出发,深入解析其预训练-微调训练机制如何赋予模型通用语义理解能力,并探讨上下文建模与...
变电工程选址的双维度分析
摘要:变电工程作为电网系统的核心组成部分,是支撑现代社会经济发展的关键电力设施。该文以变电工程为研究对象,深入探讨其选址的关键原则和技术方法。通过实证分析和案例研究,强调选址应遵循科学原则,如靠近负荷中心、考虑出线条件和环境保护等,以确保选...
基于盘扣式钢管脚手架的高支模结构稳定性分析
摘要:为提高盘扣式钢管脚手架在高荷载、风荷载及振动等特殊环境中的安全和稳定性能,该文以平度东部污水处理厂及配套管网工程为依托,对其污泥脱水机房梁模板支架进行稳定性分析。主要包括面板的强度与挠度验算;主、次楞的强度、挠度与抗剪能力验算;可调托...
石嘴山市浅层地下水三维地质建模研究
摘要:基于石嘴山市浅层地下水地质调查成果,以区域水文地质和水文测井成果为主,综合区域地质、钻探、电法等专业数据,探索采用多源数据融合的方式联合构建石嘴山地区 250m 以内浅层地下水的三维地质结构模型,实现石嘴山地区浅层地下水分布状况的透明...
面向核岛厂房的混凝土裂缝智能自修复材料喷涂工艺优化研究
摘要:随核岛厂房混凝土结构服役环境复杂,裂缝易发且难以长期修复,直接影响核设施安全。智能自修复材料因具备感知裂缝与自动修复能力,成为提升结构耐久性的关键手段。该文针对核环境对修复材料及施工工艺的特殊要求,开展材料分类对比、环境适应性分析与喷...
660MW锅炉空气预热器蓄热元件3层改2层的应用研究
摘要:在全球能源结构深度调整与“双碳”目标的大背景下,火电行业面临着前所未有的节能减排压力。 660MW 锅炉作为我国火力发电的主力设备之一,其配套的回转式空气预热器性能对机组整体能效与环保水平有着决定性影响。传统3层蓄热元件的空气预热器在...
惯性力导数对飞行载荷弹性修正的影响研究
摘要:在飞机飞行载荷弹性修正设计中,惯性力导数与飞行马赫数、高度、飞机刚度特性和质量分布等参数等紧密相关,计算工况设置较多,耗时巨大,且其数值较小通常在飞行载荷弹性修正中被舍弃。该文论述静气动弹性分析中惯性力导数的计算与载荷修正应用理论,以...
基于六西格玛改进方法降低卷烟燃烧锥掉落频研究
摘要:为解决卷烟燃烧锥掉落(俗称“掉火头")问题,该厂项目攻关小组采用六西格玛DMAIC改进方法,对卷烟机工艺流程进行系统分析,识别出影响燃烧锥掉落的关键因素。通过分析各因子之间的相互关系并优化关键参数,制定并实施针对性改进措施,...

设计创新

基于GIS的智慧水务“一本账"应急管理平台设计与应用
摘要:随着国内城市化进程加快,供排水管道面临越来越大的运行压力,暴雨和低温等极端天气导致的排水设施失效应急事件逐渐增多。为提升设备管理和应急响应效率,该文结合现代通信、物联网、计算机和流媒体等技术,构建基于GIS 的智慧水务“一本账&quo...
江西省地震应急指挥中心分布式音视频系统设计与应用
摘要:为解决江西省地震应急指挥中心传统集中式音视频系统单点故障风险高、可扩展性和灵活性受限、信息共享能力不足等缺陷,该文对分布式系统进行详细介绍,阐明其建设的必要性,并对江西省地震应急指挥中心分布式音视频系统进行设计,实现跨楼层地震应急视频...
一种FDM型3D打印机震动喷头设计
摘要:设计一种FDM型3D打印机震动喷头,该震动喷头采用分体式结构,喷头下端为常用六边形喷嘴,上端集成加热块、4片压电陶瓷片和4个柔性铰链机构。此设计不改变传统FDM型打印喷头的结构,是在一体化小型喷头的基础上进行拆分设计,将振动部分拓展到...
建筑企业主数据管理平台设计与应用
摘要:针对跨信息系统间核心数据不一致、业务协同难、运维成本高等问题,开发一种基于面向服务架构(SOA)主数据管理平台,结合建筑企业信息化需求,提出信息系统间主数据交互方案。应用基于Threejs框架的工作流技术,建立多部门协同处理的主数据审...
基于正交试验法的城轨车辆地板组成结构隔声设计
摘要:通过对城轨车辆地板结构的设计,实现其优异隔声性能的同时可兼顾地板重量及材料成本。该文从城轨车辆地板结构隔声设计入手,详细论述车辆地板的组成结构,针对其组成结构中的弹性支承、铝蜂窝地板、调整垫、防寒材、隔声垫和阻尼浆等主要部件组成材料参...
自动扶梯梯级链张力监测与控制装置设计
摘要:近年来,自动扶梯梯级拱起事故频发,如某地铁站自动扶梯因张力异常导致梯级与梳齿板干涉变形,暴露出传统张力监测方法存在的不足。针对这一问题,设计一种基于应变式传感器的实时监测系统与模糊PID控制装置,该系统采用全桥式应变传感器阵列对梯级链...

方法创新

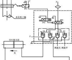
水电站事故配压阀智能化改进探析
摘要:在水电站的运行过程中,事故配压阀作为水轮发电机组关键的过速保护装置,发挥着至关重要的作用。该文以水电站事故配压阀为研究对象,探讨其智能化改进的技术路径与应用前景。通过分析传统事故配压阀在状态监测、运行调整、结构缺陷等方面存在的不足,提...
南京地铁二号线车辆坡道起停溜车研究
摘要:在轨道交通领域,牵引与制动的配合影响着运营安全。该文主要针对南京地铁二号线西延项目列车在坡道起停时产生的溜坡现象,对牵引和制动数据进行分析,确定列车在坡道启停发生溜车的故障原因,提出相应的整改方案并加以试验,最终得到此类故障的优化处置...
城市核心区域桥梁扩大基础托换施工技术研究
摘要:随着国内城市地下工程的快速发展,隧道区间工程与城市既有高架及桥梁桩基础之间的冲突愈发明显。该文结合青年河桥桥梁基础扩大基础托换施工实例,探讨扩大基础桩基托换技术,并对其施工流程及技术参数进行详细介绍,相关结论可为类似工程的施工提供参考...
基于大数据的塔式起重机安全监控技术研究与工程应用
摘要:在数字经济与智能建造快速融合的背景下,塔式起重机的安全监控技术面临传统手段数据滞后、预警不足及多机协同困难等挑战。该研究以西部(重庆)科学城科学会堂项目为工程载体,提出一种基于大数据的塔式起重机安全监控技术体系。通过部署智能传感器网络...
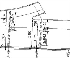
下浦港大桥( 46+80+46 ) m 悬浇连续梁线型控制措施
摘要:悬臂施工技术应用十分广泛,尤其在大跨度预应力混凝土连续梁的施工中。在这一过程中,对连续梁的线性精度控制是一项关键环节,直接关系到梁体的外观以及桥梁的后续使用功能。针对悬臂式连续梁线型控制措施,参照下浦港大桥建设案例进行重点讲解。...
基于旅客画像分析的机票优惠信息精准推荐方法
摘要:旅客画像分析基于多源数据,整合旅客的静态特征、动态行为和历史偏好,精准刻画其购票行为模式。机票优惠信息精准推荐则是利用旅客画像,结合先进技术,为旅客提供个性化的折扣信息。该文构建基于旅客画像分析的机票优惠精准推荐方法,采用自编码网络优...
偏压隧道洞口关键进洞技术方案
摘要:该研究探讨俄初山隧道进洞的关键技术与施工方法,重点分析隧道进洞方案、超前支护与边坡防护技术的应用。通过采用双向掘进与环形开挖预留核心土的施工工艺,结合 Φ108 大管棚与套拱技术,确保隧道进口和出口的围岩稳定性,并成功避免偏压问题。研...

技术·应用

BRTS生态修复技术在铁路路基边坡中的应用
摘要:该文提出一种BRTS(Biological Restoration Technology on Slope)生态修复(防护)技术,旨在构建兼顾高强度、抗强冲刷、长期免维护、植被生长良好、动植微生物和谐共生有机统一的生态护坡系统。该技术...
承插型盘扣式钢管脚手架在公共建筑工程中的应用
摘要:承插型盘扣式钢管脚手架是国内目前最流行的支撑架体系,其承载力高、搭设快捷、周转次数高等特点受到大多数施工单位的青睐,同时也受到间距布置单一,无法像扣件式钢管脚手架支撑形式灵活布置的局限,在公建复杂的结构形式中,无法满足基本模数间距受到...
集中式光伏发电工程技术要点分析
摘要:该文以云南省曲靖市沾益区方城光伏项目为例,针对集中式光伏发电项目施工技术进行深入研究,探讨光伏发电原理、系统组成及施工流程等关键技术。详细阐述光伏发电系统的组成及施工工艺,全面分析施工过程的技术要点。研究成果可为光伏发电项目施工提供理...
深井地面钻孔排水井设计与施工技术在矿建工程中的应用
摘要:为了提高矿井的排水能力,需要针对矿建工程建设深井地面钻孔排水井。该文采用实例分析法,以某大型矿业集团旗下的煤矿工程为例,探讨深井地面钻孔排水井的设计与施工技术应用方法。以单轴应力设计法展开排水井设计,结合运用提吊法与浮力法实施套管下沉...
多模态AI在自然资源监测中的应用探讨
摘要:该文旨在探讨多模态AI在自然资源监测中的应用,通过从其技术原理、优势出发,构建“数据-模型-决策"三层动态监测体系架构,并分析在遥感监测、地面监测、无人机监测等典型自然资源监测场景中的应用。同时,提出知识图谱增强的多模态融合...
双层大跨桁架同步安装与多级卸载控制技术研究
摘要:针对双层大跨桁架施工中存在的工艺协同性不足、荷载分配算法缺失及绿色建造滞后等问题,该文以西部(重庆)科学会堂项目为工程背景,提出“一体化小单元拼装-双层同步吊装-分级智能卸载”技术体系。通过工厂高精度预制小单元(拼装误差不超过 ),...
油田基层单位分布式光伏电站建设与应用
摘要:在“双碳”目标下,河口采油管理四区利用闲置场地、场地空余空间、生活区域屋顶等建设分布式光伏电站,采取“自发自用,余电上网"或“全部上网"等模式,既高效利用土地资源,又利用光伏发电年节约外购电力130万kW·...
深井高地压巷道围岩破坏机理研究
摘要:该研究旨在分析深井高地压环境下轨道大巷围岩的破坏机理,并提出有效的巷道修复方案,以确保矿山的安全开采。通过对某煤矿轨道大巷的巷道破坏特征分析,结合声发射Kaiser效应技术,研究围岩在高地压条件下的应力变化与破坏过程。结果表明,轨道大...
3S技术在黄河口拦门沙测验及数据分析中的应用研究
摘要:随着信息技术的发展,3S技术(遥感RS、地理信息系统GIS和全球定位系统GPS)在水利工程、河口地貌演变监测等领域应用日益广泛。该文以黄河口拦门沙区域为研究对象,结合遥感影像、实时定位与三维建模等技术,研究3S技术在黄河口拦门沙测验及...
相关杂志
  • 中国商论

    中国商论

    2026年04期
    ¥17.49
  • 中外建筑

    中外建筑

    2026年01期
    ¥9.90
  • 河南科技

    河南科技

    2026年02期
    ¥6.00
  • 海洋开发与管理

    海洋开发与管理

    2025年10期
    ¥21.69
  • 计算机应用文摘

    计算机应用文摘

    2026年05期
    ¥9.00
  • 社会科学研究

    社会科学研究

    2026年01期
    ¥9.00
  • 现代信息科技

    现代信息科技

    2026年04期
    ¥18.00
  • 湖南大学学报(社会科学版)

    湖南大学学报(社会科学版)

    2025年06期
    ¥12.00
  • 中国调味品

    中国调味品

    2026年02期
    ¥0.00
  • 计算技术与自动化

    计算技术与自动化

    2025年04期
    ¥10.89
  • 民主与科学

    民主与科学

    2025年06期
    ¥3.39
  • 研究与发展管理

    研究与发展管理

    2026年01期
    ¥4.00
订阅全年后,您可享受以下权益
①该本杂志即日起至未来1年内所有更新电子版杂志的使用权限;
②赠送该杂志的部分往期的杂志的使用权限,有效期1年。

全年订购价格: ¥648.00

订阅全年
--%>

登录龙源期刊网

温馨提示:

1.点击网站右上角的“充值”按钮可以为您的账号充值

2.充值金额可以选择30,50,100或500元

3.充值成功后即可购买网站上的任意杂志或文章

还没有龙源账户? 立即注册

购买杂志

科技创新与应用

杂志价格:¥18.00元

  • 微信扫码支付
  • 当前余额:100.00

购买杂志

科技创新与应用

杂志价格:¥18.00元

  • 微信扫码支付
  • 当前余额:¥100.00

    去充值
monitor
客服机器人