重庆大学学报

重庆大学学报

2026年01期
  • 收藏
收藏成功
微博 空间 微信

类型

月刊

类别

定价
促销信息
全年订阅更优惠!
¥20.00 ¥12.00
目录

机械工程

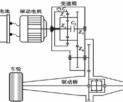
计及制造成本的纯电动工程机械动力总成优化设计
摘要:为提高电动工程机械的动力性和经济性,加快工程机械电气化,降低非道路移动源的碳排放,提出了一种计及制造成本的电动工程机械动力总成优化设计方法。以纯电动轮式装载机为案例,采用模糊TOPSIS法进行考虑广义成本的动力总成优化部件选择,使用改...
考虑多AGV充电的绿色作业车间集成调度
摘要:自动导引车(automatic guided vehicle,AGV)逐渐成为车间生产工件运输的重要工具,这给车间生产调度带来了新的问题,如AGV分配、AGV电量约束、AGV数量约束等。针对AGV运输的绿色作业车间调度问题,在考虑AG...
氟醚唇形油封摩擦磨损及老化性能试验分析
摘要:针对氟醚橡胶材质的唇形油封,基于多用途传动摩擦试验台,结合唇形油封不同过盈量与耐介质老化时间参数,开展变转速干摩擦试验,分析耐介质老化时间、过盈量对油封安装主轴转矩、振动及摩擦磨损的影响。试验结果表明:在本试验选用的参数范围内,随着老...
质子交换膜燃料电池微孔层微结构力学特性分析
摘要:微孔层在质子交换膜燃料电池中起着水-气-热-电传输的重要作用,在机械应力作用下的变形及微结构的破坏将严重影响这种传输作用。通过实验制备微孔层并进行表征,量测其应力-应变关系;基于实验表征获得的特性参数,随机数值重构出微孔层的三维微观结...
质子交换膜燃料电池点阵型流场性能仿真
摘要:质子交换膜燃料电池流道结构对反应气体流动、热交换、电化学反应具有重要影响。针对常见流道中反应气体分布不均,液态水管理和输出性能等问题,设计了3种点阵型流场。建立了传统平行流场和点阵型流场的三维质子交换膜燃料电池几何模型,并对比了输出性...

土木工程

基于序贯决策的桥梁多阶段维修加固策略优化方法
摘要:针对现有维修加固策略优化方法未考虑桥梁结构全生命周期内决策顺序相互影响的问题,基于序贯决策原理提出一种多阶段双层桥梁维修加固策略优化方法。考虑前序决策行为对后续策略的影响,采用上层决策确定时序维修加固阶段的性能提升目标,并将上层决策结...
基于规范表达式的服役杆塔抗风时变可靠度分析
摘要:基于规范的输电杆塔可靠度分析通常未考虑腐蚀对结构性能的影响,对风荷载效应比取值范围的建议较为主观。文中以服役杆塔为研究对象,提出一种基于规范表达式的抗风时变可靠度分析方法。首先,结合环境与材料类型对腐蚀速率的影响,建立考虑腐蚀的抗力退...
蜂窝梁畸变屈曲性能研究
摘要:为研究蜂窝梁的畸变屈曲特性,开展了6个蜂窝梁试件的跨中静力加载试验。得到了各试件的破坏模式、荷载-竖向位移曲线及腹板变形曲线。研究结果表明,所有6个试件均呈现出畸变屈曲的破坏模式。具体表现为整个试件的受压翼缘在构件失效时呈S形曲线,同...
基于尖点突变理论的岩溶山体稳定性分析
摘要:为研究岩溶地区山体稳定性变化规律,考虑岩溶山体后缘管道、滑面管道劣化以及水对结构面的弱化作用,以岩溶山体平面滑动为例建立了岩溶管道未贯通与岩溶管道贯通2种地质模型及相应的力学模型。基于尖点突变理论,推导出岩溶管道流作用下岩溶山体稳定性...
碳酸钙晶须对风积沙混凝土力学性能影响研究
摘要:为提高风积沙利用率,研究不同体积掺量的碳酸钙晶须对风积沙混凝土抗压及劈裂抗拉强度的影响规律。通过扫描电镜和核磁共振等手段,从微观角度观察碳酸钙晶须与水泥浆体的黏结形态并分析其作用机理,基于试验结果分析并提出抗压、劈裂抗拉强度与养护龄期...
相关杂志
订阅全年后,您可享受以下权益
①该本杂志即日起至未来1年内所有更新电子版杂志的使用权限;
②赠送该杂志的部分往期的杂志的使用权限,有效期1年。

全年订购价格: ¥72.00

订阅全年
--%>

登录龙源期刊网

温馨提示:

1.点击网站右上角的“充值”按钮可以为您的账号充值

2.充值金额可以选择30,50,100或500元

3.充值成功后即可购买网站上的任意杂志或文章

还没有龙源账户? 立即注册

购买杂志

重庆大学学报

杂志价格:¥12.00元

  • 微信扫码支付
  • 当前余额:100.00

购买杂志

重庆大学学报

杂志价格:¥12.00元

  • 微信扫码支付
  • 当前余额:¥100.00

    去充值
monitor
客服机器人