注册帐号丨忘记密码?
1.点击网站首页右上角的“充值”按钮可以为您的帐号充值
2.可选择不同档位的充值金额,充值后按篇按本计费
3.充值成功后即可购买网站上的任意文章或杂志的电子版
4.购买后文章、杂志可在个人中心的订阅/零买找到
5.登陆后可阅读免费专区的精彩内容
打开文本图片集
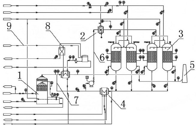
1前言
吸附-脱附技术因其高效、可再生和适应性强,广泛应用于VOCs废气处理。本文研究了不同吸附材料和脱附技术的优化,通过实验测试,提升了治理系统的净化效率与经济性。通过对吸附剂性能及脱附过程的分析,评估废气浓度、流量等因素对系统表现的影响,为工业废气治理提供理论依据。
2VOCs废气吸附—脱附治理技术概述
VOCs废气治理中的吸附过程分为物理吸附和化学吸附。(剩余4144字)
登录龙源期刊网
购买文章
VOCs废气吸附一脱附治理系统设计与优化
文章价格:4.00元
当前余额:100.00
阅读
您目前是文章会员,阅读数共:0篇
剩余阅读数:0篇
阅读有效期:0001/1/1 0:00:00